Rev 0 – ?author? – ?age? (?date?)
?log?
Subversion Repositories
–
MLAB
MLAB
library
svnkaklik
MLAB_E
8magsvn
Català-Valencià – Catalan
中文 – Chinese (Simplified)
中文 – Chinese (Traditional)
Česky – Czech
Dansk – Danish
Nederlands – Dutch
English – English
Suomi – Finnish
Français – French
Deutsch – German
עברית – Hebrew
हिंदी – Hindi
Magyar – Hungarian
Bahasa Indonesia – Indonesian
Italiano – Italian
日本語 – Japanese
한국어 – Korean
Македонски – Macedonian
मराठी – Marathi
Norsk – Norwegian
Polski – Polish
Português – Portuguese
Português – Portuguese (Brazil)
Русский – Russian
Slovenčina – Slovak
Slovenščina – Slovenian
Español – Spanish
Svenska – Swedish
Türkçe – Turkish
Українська – Ukrainian
Oëzbekcha – Uzbek
(root)
/
Designs
/
HAM Constructions
/
SDRX02B
/
SCH
/
Coherent_UHF_SDR_receiver.png
@ 4895
Rev 0
Show changed files
Details
Blame
Compare with Previous
From rev:
To rev:
Max revs:
Search history for:
Rev
Age
Author
Path
Log message
Diff
3725
4084 d 22 h
kaklik
/
vygenerovani technologickych vystupu pro pragoboard.
Diff
3588
4281 d 1 h
kaklik
/
aktualizace schema zarizeni.
Diff
3464
4330 d 0 h
kaklik
/Designs/
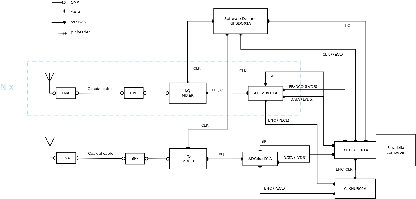
nakresleno nove blokove schema prijimace.
Diff
2687
4738 d 13 h
kaklik
/Designs/HAM Constructions/
navrh blokoveho schema pro nove verze prijimace.
Diff